NEWS AND INFORMATION
新闻资讯
中国单机功率最大、功率范围最宽的
内燃式燃气发动机及发电机组提供商
|
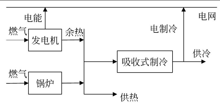
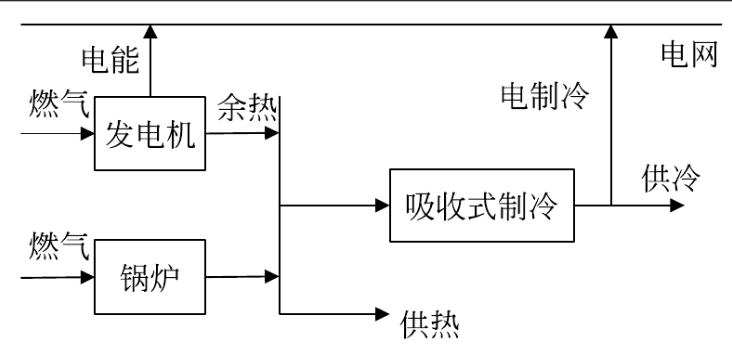
分布式能源发展优势、现状及未来展望![]() 所谓“分布式能源”(distributed energy resources)是指分布在用户端的能源综合利用系统。一次能源以气体燃料为主,可再生能源为辅,利用一切可以利用的资源;二次能源以分布在用户端的热电冷(值)联产为主,其他中央能源供应系统为辅,实现以直接满足用户多种需求的能源梯级利用,并通过中央能源供应系统提供支持和补充;在环境保护上,将部分污染分散化、资源化,争取实现适度排放的目标 ;在能源的输送和利用上分片布置,减少长距离输送能源的损失,有效地提高了能源利用的安全性和灵活性。 ![]() PART.1 分布式能源站的优势 分布式能源具有能效利用合理、损耗小、污染少、运行灵活,系统经济性好等特点。发展主要存在并网、供电质量、容量储备、燃料供应等问题。 分布式能源系统分布安置在需求侧的能源梯级利用,以及资源综合利用和可再生能源设施。通过在需求现场根据用户对能源的不同需求,实现温度对口供应能源,将输送环节的损耗降至最低,从而实现能源利用效能的最大化。 分布式能源是以资源、环境效益最大化确定方式和容量的系统,根据终端能源利用效率最优化确定规模。 分布式能源采用先进的能源转换技术,尽力减少污染物的排放,并使排放分散化,便于周边植被的吸收。同时,分布式能源利用其排放量小,排放密度低的优势,可以将主要排放物实现资源化再利用,例如:排放气体肥料化。 分布式能源依赖于最先进的信息技术,采用智能化监控、网络化群控和远程遥控技术,实现现场无人值守。同时,也依赖于未来以能源服务公司为主体的能源社会化服务体系,实现运行管理的专业化,以保障各能源系统的安全可靠运行。 ![]() PART.2 分布式能源发展现状 市场化发展为分布式能源系统提供强劲推动力。国内分布式能源行业从2005-2020年的政策推动,演进至2021-2030年的以市场化发展为主、政策机制理顺为辅的新阶段。由于分布式能源具有天然的去中心化属性,则相对更加易于进行市场化过渡与发展。市场化发展的主要驱动力源自清洁能源成本持续下行,尤其是以风光为主导的新型分布式能源系统,这受益于技术进步带来的 LCOE (Levelized Cost of Energy,即平准化度电成本)下降。另外负荷预测技术可行性上升,装机和负荷的匹配度提高,也增加了项目建成后的利用率和经济性。 政策出台为分布式能源站的快速发展保驾护航。自2016年国家能源局出台《能源发展“十三五”规划》,指出能源消费地区因地制宜发展分布式能源,降低对外来能源调入的依赖,我国分布式能源政策不断出新,发展分布式能源的顶层设计和战略已经基本确定。在这次“能源革命”、“电力革命”中,构建新型电力系统的战略目标前瞻性地具有重大意义,而发展分布式能源是构建新型电力系统中的重要一环。 新能源的高速发展对资金有较高的需求,但长期以来传统金融服务支持以大型国企主导的集中式能源为主,分布式能源融资渠道限制诸多。目前,分布式能源特别是分布式光伏和分布式风电,现金流严重依赖补贴。 ![]() PART.3 未来展望 分布式能源的广泛应用是实现双碳目标有效途径之一,解决分布式能源商业化是大范围推广的前提。一方面随着新能源装机量的稳步提升,标志着新能源发电技术日渐成熟,为分布式能源推广奠定基础;另一方面新能源发电单价逐步下降,为分布式能源发电平价上网提供新的机遇。虽然分布式能源在发电侧取得突破,无论技术还是装机容量都颇具竞争力,其中以乡村振兴为主要抓手的扶贫电站占据了较大比例,但距离市场化全面推广尚有距离。 一是受制于用电侧技术问题,短期内无法满足分布式能源上网后就近使用。建议划定特定单元以实现资源最大化利用,推广大型工业园区、生产制造单位率先开展分布式能源应用,优先解决自身较大能耗为前提。 二是融资难度两极分化严重,国有和民企授信差距大。创新金融服务机制,放宽金融机构面向分布式项目贷款口径,降低融资成本。创新以项目为主体的金融产品,弱化主体对融资的影响,加强分布式项目贷款流向民营企业比例。 三是以国补款作为主要收益,融资受限,导致推广过于依赖政策。明确国补款相关规定,制定估值标准,明晰国补款对分布式项目现金流影响,为资产证券化融资奠定基础。 官网:http://www.js-kly.com ![]() |






